【高壓法蘭止回閥產品概述】
高壓法蘭止回閥是指依靠介質本身流動而自動開、閉閥瓣,用來防止介質倒流的閥門,又稱逆止閥、單向閥、逆流閥、和背壓閥。止回閥屬于一種自動閥門,其主要作用是防止介質倒流、防止泵及驅動電動機反轉,以及容器介質的泄放。止回閥還可用于給其中的壓力可能升至超過系統壓的輔助系統提供補給的管路上。
【高壓法蘭止回閥相關型號】
H41H-16C H41W-16P H41W-16R H41H-25C H41W-25P H41W-25R
H41Y-16C H41Y-16P H41Y-16R H41Y-25C H41Y-25P H41Y-25R
H41F-16C H41F-16P H41F-16R H41F-25C H41F-25P H41F-25R
【高壓法蘭止回閥技術參數】
| 公稱壓力PN(MPa) |
試驗壓力MPa |
適用介質 |
適用溫度 |
| 殼體 |
密封 |
| 1.6 |
2.4 |
1.6 |
水、蒸氣、油品(C) 銷酸(P) 醋酸(R) |
≤425℃ |
| 2.5 |
3.75 |
2.5 |
| 4.0 |
6.0 |
4.0 |
【高壓法蘭止回閥主要材料】
| 零件名稱 |
材 料 |
| C |
P |
R |
| 閥體 |
WCB |
ZG1Cr18Ni9Ti |
ZG1Cr18Ni12Mo2Ti |
| 導套 |
1Cr13,2Cr13 |
1Cr18Ni9Ti |
1Cr18Ni12Mo2Ti |
| 閥座密封面 |
507 |
1Cr18Ni9Ti |
1Cr18Ni12Mo2Ti |
| 閥瓣密封面 |
507Mo |
1Cr18Ni9Ti |
1Cr18Ni12Mo2Ti |
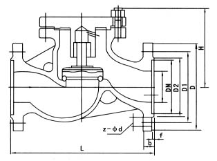
【高壓法蘭止回閥產品結構圖】


【高壓法蘭止回閥主要連接尺寸】
| 型 號 |
公稱壓力PN(MPa) |
公稱通徑DN(MM) |
尺 寸 (mm) |
重量(Kg) |
| L |
D |
D1 |
D2 |
b |
H |
Z-d |
RH41H-16C RH41W-16P RH41W-16R
|
1.6 |
25 |
160 |
115 |
85 |
65 |
16 |
71 |
4-14 |
3.3 |
| 32 |
180 |
135 |
100 |
78 |
18 |
84 |
4-18 |
5.0 |
| 40 |
200 |
145 |
110 |
85 |
18 |
96 |
4-18 |
6.3 |
| 50 |
230 |
160 |
125 |
100 |
20 |
115 |
4-18 |
8.9 |
| 65 |
290 |
180 |
145 |
120 |
20 |
145 |
4-18 |
13.2 |
| 80 |
340 |
195 |
160 |
135 |
22 |
156 |
8-18 |
24 |
| 100 |
350 |
215 |
180 |
155 |
24 |
170 |
8-18 |
48 |
| 125 |
400 |
245 |
210 |
185 |
26 |
201 |
8-18 |
60 |
| 150 |
480 |
280 |
240 |
210 |
26 |
238 |
8-23 |
95 |
【高壓法蘭止回閥安裝方式】
1、高壓法蘭止回閥的閥瓣呈圓盤狀,繞閥座通道的轉軸作旋轉運動,因閥內通道成流線形,流動阻力比升蝶式止回閥小,適用于低流速和流動不常變化的大口徑場合,但不宜用于脈動流,其密封性能不及升降式。蝶式止回閥分單瓣式、雙瓣式和多半式三種,這三種形式主要按閥門口徑來分,目的是為了防止介質停止流動或倒流時,減弱水力沖擊。
2、高壓法蘭止回閥:閥瓣沿著閥體垂直中心線滑動的止回閥,內螺紋止回閥只能安裝在水平管道上,在高壓小口徑止回閥上閥瓣可采用圓球。蝶式止回閥的閥體形狀與截止閥一樣(可與截止閥通用),因此它的流體阻力系數較大。其結構與截止閥相似,閥體和閥瓣與截止閥相同。閥瓣上部和閥蓋下部加工有導向套簡,閥瓣導向簡可在閥盞導向簡內自由升降,當介質順流時,閥瓣靠介質推力開啟,當介質停流時,閥瓣靠自垂降落在閥座上,起阻止介質逆流作用。
3、高壓法蘭止回閥:閥瓣圍繞閥座內的銷軸旋轉的止回閥。碟式止回閥結構簡單,只能安裝在水平管道上,密封性較好。
4、高壓法蘭止回閥:閥瓣沿著閥體中心線滑動的閥門。管道式止回閥是新出現的一種閥門,它的體積小,重量較輕,加工工藝性好,是止回閥發展方向之一。但流體阻力系數比旋啟式止回閥略大。
【高壓法蘭止回閥安裝和維護】
1,高壓法蘭止回閥通路兩端須堵塞,存在干燥通風的室內。如長期存放,應經常檢查防銹蝕。
2,安裝前應將閥門清洗干凈,并消除在運輸過程中造成的缺陷。
3,安裝時必須仔細核對閥門上的標志和銘牌是否符合使用要求。
4,升降式垂直瓣止回閥應安裝在垂直管道上。
5,升降式水平瓣止回閥應安裝在水平管道上。
6,在管線中不要使止回閥承受重量,大型的止回閥應獨立支撐,使之不受管系產生的壓力的影響。
7,安裝止回閥時,應特別注意介質流動方向,應使介質正常流動方向與閥體上指示的箭頭方向相一致,否則就會截斷介質的正常流動。底閥應安裝在水泵吸水管路的底端。
8,通式升降式止回閥應安裝于水平管路上,立式升降式止回閥和底閥一般安裝在垂直管路上,并且介質自下而上流動。
9,止回閥關閉時,會在管路中產生水錘壓力,嚴重時會導致閥門、管路或設備的損壞,尤其對于大口管路或高壓管路,故應引起止回閥選用者的高度注意。
|
訂貨須知:
一、①高壓法蘭止回閥產品名稱與型號②高壓法蘭止回閥口徑③高壓法蘭止回閥是否帶附件以便我們的為您正確選型。
二、若已經由設計單位選定正鋼閥門高壓法蘭止回閥型號,請按高壓法蘭止回閥型號直接向我司銷售部訂購。
三、當使用的場合非常重要或環境比較復雜時,請您盡量提供設計圖紙和詳細參數,由我們的正鋼閥門專家為您審核把關。 |